Wiping Film Evaporator
Heat sensitive products like vitamins, hormones, enzymes or aromatic substances get adversely affected by way of material
Falling Film Absorber
This is achieved in a Falling Film Absorber which is essentially a shell & tube heat exchanger in which both gas to be absorbed
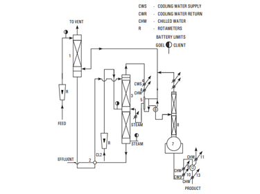
Sulphuric Acid Concentration System
Commercial sulfuric acid is a cheap commodity and in its dilute and impure form does not have good market potential.
Bromine Recovery System
Surya Offer suitable bromine recovery plant for the various feedstock based on his 20 years expertise in this field.
Anhydrous HCL Gas Generator
Commercial Hydrochloric Acid is available in the market as 30% aqueous solution. But for certain applications
Anhydrous HCI Gas Generator
Hydrochloric acid and water form a maximum boiling point azeotrope at 11O°C corresponding to a concentration of 20.24%;
Solvent Recovery
Solvents are universally used in wide variety of industries, their use by no means being limited to the chemical industry.
Rotating Disck Extraction Column
Separation will be carried out normally with the help of distillation but when it is not feasible by distillation or ineffective liquid-liquid
Precious Metal Refining
Borosilicate glass is inert to almost all materials. Due to which it is now widely used in Precious Metal Refining Industry.
Agitated Glass Nutsche Filter / Peptide Synthesizer
Agitated Glass Nutsche Filter is a closed vessel designed to separate solid and liquid by filtration under vacuum
Glass Reactor With Metal Jacket
According to the customer's requirements and standard, we manufacture jacketed glass reactor which has many functions
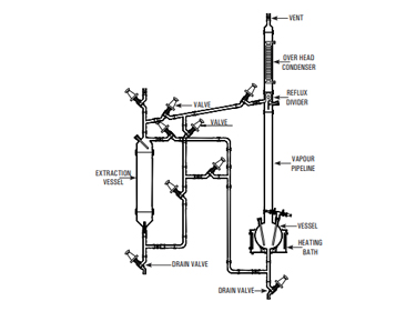
Simple Distillation Unit
It consists of a vessel mounted in a heating bath and fitted with a condenser for condensing the vapours.
Reaction Unit
This unit is used for carrying out reactions under stirred condition and with provision for simple reflux distillation
Fractional Distillation Unit
This is essentially a compact batch-type fractional distillation unit in which the reboiler consists of a vessel mounted in a heating bath
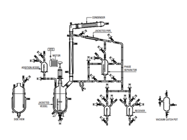
Reaction Distillation Unit
This is a versatile unit and can be used as Reaction Distillation Unit, Fractional Distillation Unit
Liquid-Liquid Extraction Unit
Liquid extraction, sometimes called solvent extraction, is the separation of constituents of a liquid solution by contact
Solid-Liquid Extraction Unit
This operation involves preferential solublising of one or more soluble constituents (solutes) of a solid mixture by a liquid solvent.
Assembly over GLR
Glass Lined Reactors are used instead of glass reactors specially when scale of operation is large and relatively high pressure steam
Gas Scrubber
Surya offer Pilot Plant Gas Scrubber for various gases likes HCl, Cl2, SO2, Br2, HBr, NOx etc or any other corrosive gases.
Multi Purpose Unit
Surya Offer multipurpose pilot plant for chemical and pharmaceutical industries for process development, scale-up,
Mobile Mixing System
Glass Reactors are ideally used for wide applications in laboratory, pilot plant & for small-scale production.
Lab Glass Reactor
We have a variety of vessel option to choose from our standard range. Beside the manufacturing of our Standard Vessels
Pipeline Component
Borosilicate glass 3.3 pipeline offer many advantages for its use in chemical, pharmaceutical industries together
Heat Exchangers
The overall heat transfer co-efficient of Borosilicate glass equipment is comparatively favourable with many alternative materials
Coupling and Gaskets
In this section we have covered coupling to join glass components together as well as to join glass components
Structure and Supports
Glass plants are normally supported in a tubularstructure formed of galvanised steel tubes. This type of structure is proved robust
Sight Glass
Sight glass is a device used between any kind of non transparent pipelines to observe the flow of liquid.
Rotary Film Evaporator
Rotary Film Evaporator is essentially a thin film evaporator. The rotating flask continuously covers a large surface area
Jumbo Rotary Film Evaporator
Rotary Film Evaporator is regularly used product in the R & D of chemical & pharmaceutical industry.
Column Components
In many operations like reaction, extraction & absorption, the transparency of glass is particular advantage.
































